改機小道具 --- DS恆流源PCB 鄭豪 3月22日於矽谷 |
引言
|
用BJT和FET組成的恆流源相信各位在晶體機上己經看的多了 ,但是在真空管的機器上就少見.,這可能的原因是大部份的管機線路都是淵遠流長,,從”遠古時代”流傳下來的, 再加上增加管子做恆流源,,在經濟上有其不利的因子,其實恆流源在管機上的應用也是很多,而且如果用半導體來做恆流源更有體積小,效率高,價錢便宜等優勢,就在這情況下我設計了二款半導體恆流源PCB. |
|
這恆流源PCB有二個版本, 一個PNP的是Source(流入),用在從正電源到主電路,一個NPN的是Sink(流出),用在從主電路到負電源(或地) ,舉例來說,NPN的Sink可以做為差動放大的尾端,陰極隨藕的尾端,取代功率級的陰極電阻等等, PNP的Source可以做為屏極負載, SRPP中間的電阻等,用途非常寬廣. |
公式計算及推導
|
![]() |
上圖即為電路. PNP的恆流源由Z1開始,由於Reference和Cathode短路所以R4的壓降為: |
2.5V – 0.5V (VBE of Q1) = 1.8V
|
全電路的電流即由R4決定, D3為 – LED 或用二個二極體串聯,提供一固定偏壓給Q2. Q1為普通小電流低雜音晶體, Q2則是串疊(cascade)晶體, 主要用來增加輸出阻抗及負擔大部份壓降, 若是在大電流,高壓的場合可用MJE350加散熱器來用,若電流不大也可用2N6520,2N5415,TL431則為常用Shunt Regulator, LM431 也可用. |
NPN的恆流源推導大致和PNP相同, 但R6上的壓降為2.5V,全電路的電流即由R6決定,D4為 – LED 或用1N4004,提供一固定偏壓給Q3.
Q4為普通小電流低雜音晶體,Q3則是串疊晶體,若是在大電流,高壓的場合可用MJE340加散熱器來用,這樣的話, 整體耐壓可大於350V,若電流不大也可用2N6517,
2N3440. |
有一點值得注意CRD的耐壓通常只有100V,能提供的電流也是小於20 mA,所以花時間製作這一片板子確有其作用的. |
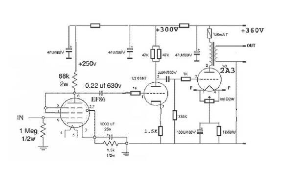
應用實例1. |
![]() |
上面這個三級容交的2A3單端放大電路,可更改的地方就有三處:
|
(1) 二個電壓放大級的屏級電阻可用DS PNP 恆流源代,這樣放大率可以接近管子的μ值,失真也可以變小, 甚至於三級容交可以變成二級容交. (2) 2A3的陰級電阻可用DS NPN 恆流源代, 這樣失真會變小. |
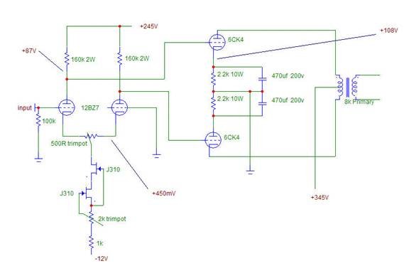
應用實例2. |
![]() |
上面這個二級直交的6CK4推挽放大電路,可更改的地方有二處:
|
(1) 差動放大級的陰級恆流源可用DS PNP 恆流源代. (2) 二個6CK4的陰級電阻可用DS NPN 恆流源代,並將二個恆流源的值調成一樣,這樣做不但失真會變小, 低頻響應也會變好. |
實作 |
|
設計了半天,總是要實測一下,先用NPN的,將零件組一組,R5 = 10K, R6 = 220R,電源用30V的,LED用便宜的(非超亮型),power supply 一開, 什麼也沒有,LED也不亮, 電流為0.00mA,成了”零流源”了, 再檢查, 原來二極體上的一環就是符號上那一條,但是那是陰極,是負的,我將長端插入是錯的, 當然什麼也沒有,立刻將LED對調再開機,有東西了,LED點亮但電流在5 - 10mA中漂,TL431 的Reference也不是2.50V,這問題查了好久,最後將TL431拔下一量,原來是個壞的元件,買了50顆,第一顆就中鏢了,真是XXX. |
換了一顆TL431後再開機一量就一切正常了,電壓從12V則35V,電流都沒有更動, 非常的穩,由於沒有高壓電源,只好就此打住,將來在做6080耳擴時再測,PNP的實作也是得到類似的結果,簡單的線路,不凡的結果,朋友,你不妨一試. |
![]() |
拿出TL431及晶體等庫料 ($$$) |
![]() |
銲好了, 開始喇 |
![]() |
用二個電表來監測 |
![]() |
NPN 和 PNP都完工 |