蘇維埃血統--6C45Pi直交6C41C單端放大真空管機 by Coffin
 
  • 緣起
 
  • 記得一兩年前,式各樣的組合如雨後春筍般地不斷推陳出新。有人主張功率不必大,像是5842單管,6C45單管,5687兩級直交等;但同時也有一派走向大功率,如211,845甚至功率更大的管子。當然主流的直熱式三極管,300B/2A3/45/VT52等,功率適中,有著更多的蔟擁者。
 
 
  • 對我而言,像211之類的大管子,屏壓極高,雖然700?800伏特也可以工作,是大部分在玩的玩家都說,這種功率管「不到1200V以上不會醒過來」。那高壓令我著實觀望。小管子呢?我自己就有一部5687dc5687,它的前身是單管5842,再之前是6BM8。5842跟5687都很好聽,不過真的功率有點小,聽覺上不夠寬鬆,想聽大聲時也覺得不夠。而像300B這樣的管子,價格居高不下,裝一台機器,成本幾乎都花在管子上,蠻令人氣餒的。
 
 
  • 我自己一直在找價格低廉的中功率三極管,像是6CK4,12B4都蠻不錯,價格也很實惠。前年去年6C45在台灣紅了一陣子,我也很有興趣,剛好G兄要辦個6C45的團購,我就定了大約20支吧;同時在目錄當中瞥見一支有趣的旁熱式三極管,屏耗可以達25W,好像蠻適合做成中功率的單端管機,就順便託G兄定了幾支。它,就是本文的主角—6C41C。
 
 
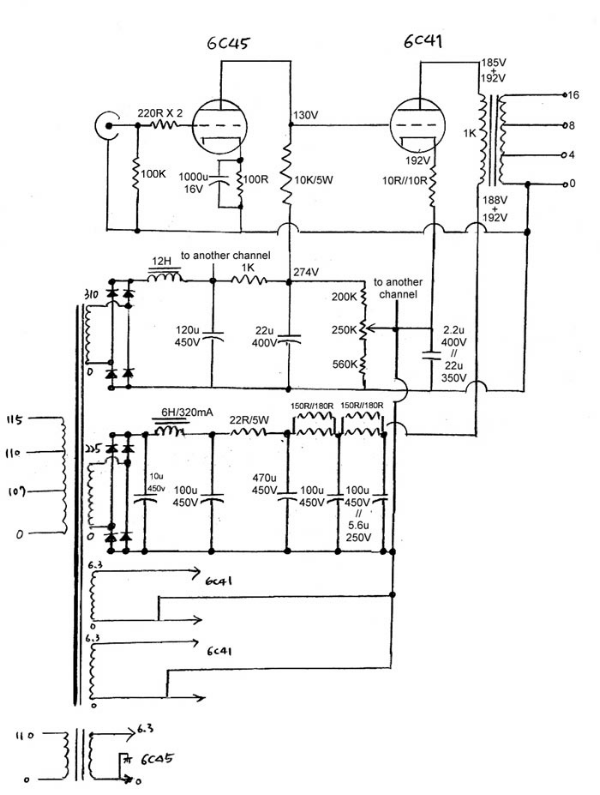
  • 電路設計
 
  • 6C41C屏耗25W(據說最高30W),內阻200?300歐姆(又是據說,可以低到150歐姆),燈絲6.3V@2.7安培!長相很粗勇,據說蘇聯戰鬥機上也可以看到它們。它的原始用途是穩壓電路中的電流元件,可見它的耐電流驚人。有關6C41C的資料,可以在這些地方看到:
 
  • http://www.jogis-roehrenbude.de/Russian/6C41C.htm
    http://www.mclink.it/com/audiomatica/tubes/6c41.htm
    http://www.next-power.net/next-tube/Data/6C41C.xls
    http://www.conusaudio.com/Specs/6S41S.pdf
 
  • 6C45pi的討論很多,在許多地方都可以尋得資料。
 
  • http://www.vt52.com/info/measure/6s45/6s45.html
    http://www.die-wuestens.de/rb/6S45.pdf
    http://digilander.libero.it/paeng/high_sigma_vacuum_tubes_part2.htm
 
 
  • 由輸出級往前設計,是一般設計單端機的方式。6C41的內阻如果是200?300,將輸出變壓器的初級定在1K應該合理。大膽一點是可以降到600R,不過失真也會大一些,但是可以榨出更多功率……。柵陰壓設計之初定在-60V,屏壓是180V,屏流大約在120ma左右。
 
 
  • 這表示前一級要輸出略高於120Vp-p的電壓前一級的放大率不能太小,可以選擇的管子有EC88/PC88,EC86/PC86,5687兩級放大等。但是對我而言,我很想嘗試“蘇維埃之聲”,所以義無反顧地選了6C45Pi。工作點抓在屏壓130V,屏極負載電阻10K,屏流約14ma,柵陰壓約-1.4V,所以當輸入Vp-p2.8V時,輸出電壓大約是2.8*47=131V。47是6C45的放大倍率,Av=u*RL/(RL+rp)。
 
 
  • 再來是交連方式。因為裝了5687的直交機,那種歷歷在目的鮮活感,解析度,都比電容交連的機器來的深刻無染,所以,也把直交的哲學貫徹在這一部機器上。講到直交,就不能不談功率管的柵陰壓。
  • 一般偏壓的方式都是用一顆陰極電阻墊高,但是在這部機器上,陰極對地電壓是(130V+60V)=190V,而偏流是120ma,也就是說這一顆電阻平平就要消耗23W!考慮餘裕度,這顆電阻至少要60W!#$%*@!而且電源變壓器要供應380VDC @ 300ma以上,很恐怖哦!
  • 還好在http://www.miniwatt.net的網站上,看到一個EL156直交電路,將陰極直接墊高,似乎是個挺不錯的方法,就當文抄公把它抄來用了^_^~
 
 
  • 實作
 
  • 這機子從想像到實作完成,至少超過一年…….。真空管由G兄手上購得。變壓器是因緣巧合,剛好羅老師LOOK-T在網路上徵求OPT試用者,我二話不說就定了一對1K OPT。羅老師也對6C41C蠻有興趣,我就直接殺去羅府,跟他拿OPT,順便把真空管給他。羅老師人非常好,大家有空可以過去聊聊,泡泡茶什麼的。煙過三巡,茶過五味,羅老師終於把OPT拿了出來,哇!原來我只要15W左右就好,結果拿到的是….30瓦!真是神兵利器呀!重到拿不動說!因為羅老師說:做太小,怕低頻不好聽…..。
 
 
  • 而且還當場測給我看,果然特性非常優秀,高低頻的相位差都非常的低。感心!所以理所當然,後來的電源變壓器跟Choke也跟羅老師定。機箱也蠻傷腦筋的;Diysong的李兄是有心人,推出了木框機箱,趕緊跟他定了一組,那鋁板真的很結實。其他有的沒有的來自各處,就不再贅述,請看零件表
 
 
  • 鋁板的鑽孔也困擾了我一陣子,本來想去買圓穴鑽,分別幫驅動管跟功率管開孔,好工作之便,朋友在做金工,就請他幫忙了。
 
 
  • 組裝花了我好幾個零碎的白天跟晚上,一個個步驟都馬虎不得。
 
 
  • 第一步,先把所有該鎖的東東都鎖上去,包括變壓器,choke,開關,保險絲座,電源座,管座,搭棚架,input/output端子等。
 
 
  • 第二步是把該配的地線都配好,高壓線也配配好。記得地線要比較粗,最好用銀線。
 
 
  • 再來將所有變壓器的接線固定起來,焊好,choke,電容跟整流子都就位。
 
 
  • 此時要先測電壓:先測驅動管的電壓,再測功率管的電壓。記得測電壓時,要加上負載,讓choke流過足夠的電流,要不然choke in濾波出來的電壓會很高。
 
 
  • 當然接負載之時要小心,像我就順序不小心搞錯,燒了兩顆整流子。接著完成的是電源部份,電容,可變電阻分壓等在此階段完成。
 
 
  • 下一步是燈絲電源的配線,記得燈絲一定要遠離訊號,遠離高壓,至少要做到不近距離平行;最好用隔離線,正負要絞緊。
 
 
  • 我在驅動級用的是麥克風線,內部絞合外加隔離網;功率級用DZ OCC軟線正負絞合,再用銅箔膠帶纏繞後接地。
 
 
  • 剩下就是主放大電路了,零件不多,注意不要焊錯、冷焊、短路。
 
 
  • 輸入訊號最好也用隔離線材。到此已經算接近完成,整個再仔細檢查一次,沒有問題,把木框四個角落貼上腳墊,一台結合蘇維埃科技和台灣工藝的真空管機,就此誕生
 
 
  • 測試與修改
 
  • 到此階段,千萬不要莽撞地接上喇叭,因為現在還不知道這台機器到底合不合格。我的信號產生器跟示波器都有點問題,無法看到機器的特性,所以,我能做的,就是去量測機器的工作點
 
  • 直交機的工作點是非常重要的,只要工作點一變,就會影響到另外一級的工作狀態。在此我花了一些力氣,從手頭上有的6C45當中,挑出兩隻最接近的:如何挑選呢?ㄟ?直接插在機器上量電壓囉。主要量的是屏極對地電壓,因為這個電壓與6C41的陰極偏壓構成柵陰壓,只要差個2V以上,兩隻6C41的偏流就差個10~40ma…..真是自找麻煩。配好6C45後,確定機器沒有漏電燒焦火花爆炸……,接個爛喇叭試試看,沒問題的話,就可以接上主喇叭試聽啦!
  • 剛開機試聽的幾個小時,低頻有點出不來,聲音緊緊的,但還算順耳;接地的方式不好,有點哼聲跟滋聲。換CD時,聽到一個小小的雜音,哪裡來的?耳朵貼近機器去聽,發覺choke有一點聲音,在聆聽位置完全聽不到,但是自己比較龜毛,覺得心不安,於是將電路做了一些修正:
    *把地線在input附近下地。
    *6C41陰極墊高之處,並一顆22uF下地。
    *把功率級電源的LCRC,改成CLCRCRCRC。

  • 接回喇叭,果然哼聲滋聲震動聲全都不見了!低頻也跟著run機時間增加,一點一滴的浮現,飽滿了起來;至此,才算是真正的大功告成!辛苦有了回報,令人開心莫於此。
  • 但是還是有個小小的遺憾:沒有數據。沒有數據,就好像履歷表上少了學經歷一樣,不影響你的表現,但是總讓人有點不確定感。剛好認識網友小陳,跟他買過電阻;他說他可以幫我測一下;順便也想聽一下這部機器在其他環境的表現,就趁著星期天晚上,到小陳家叨擾。陳兄有一部Textronic的數位示波器,還可以記憶波型,轉存成圖檔。開機不久就進行測試,在他細心量測之下,第一次量出的數據不夠好,有一兩個頻率有凸包,大家就懷疑是否因為直交架構所造成的;再測一次!剛剛凸起的頻率,卻又一切正常??啊!沒熱夠機器啦。再熱了一下,再做一次量測,得到以下結果:
  • 20hz :2.75v / -0.31db
    50hz :2.82v
    100hz:2.83
    500hz:2.85v
    1khz :2.85v
    5khz :2.85v
    10khz:2.84v
    15khz:2.81v
    20khz:2.78v / -0.22db
  • 最大不失真輸出電壓@8R:7Vrms 約6瓦
  • 以真空管單端架構來說,非常優秀。我想這主要歸功於LOOK-T不計成本,做到30W的輸出變壓器,有了這個神兵利器,低頻時鐵心才不會飽和,低頻特性才這麼漂亮。再度感謝羅老師!一鞠躬!至於瓦數,可能可以藉由調整工作點,把開始發生切割的位置調整一下,把瓦數拉起來一點點
  • 主人提議把機器接在他的系統上聽。他用Advent三音路喇叭,Philips CD951直入,連續聽了幾張,陳兄跟另一位U兄都覺得解析不錯,平衡度不錯,也蠻耐聽的;也建議我可以把音色調得甜一點,低頻不要收不住,CLC改回LC….我想,那是下一個階段的功課囉